一、 工程概述:
隨著全球新能源,新材料的快速發展,用涂寬泛的蓄電池領域的新型電池材料也已經成為一新興領域,近年來將迅猛發展,其生產過程極需要革命性的輔助裝備來完成,針對電池(電磁)材料(磷酸鐵鋰、三元材料等)的相關特性,我們開發的電池材料專用干燥設備也應運而出了。
近年來,中國鋰電池產量已大幅提升,截止2009年底,鋰離子電池索計產量高達18.75億只。鋰電池正極材料也已經從單一的鈷酸鋰材料、發展到鈷酸鋰、錳酸鋰、鎳鈷酸鋰、鎳鈷錳酸鋰、磷酸鐵鋰等材料齊頭并進的階段。在鋰電池市場增長的拉動下,鋰電池材料整體市場呈上升趨勢,鋰電正極材料研究方面所取得的進展表明其市場前景廣闊。
磷酸鐵鋰是引發鋰電革命行業的一種新新材料,是鋰電池行業發展的最前沿。磷酸鐵鋰電池由于其自身的優勢被廣泛應用于混合動力汽車、電動工具、電動白行車、電動助力車、發電儲能裝置等各個領域。混合動力汽車(HEV)是未來數年內新能源汽車的主要發展方向。隨著混合動力汽車產量的不斷增加,混合動力汽車占有率的提升,磷酸鐵鋰電池市場規模將快速增長。
二、 設備概述
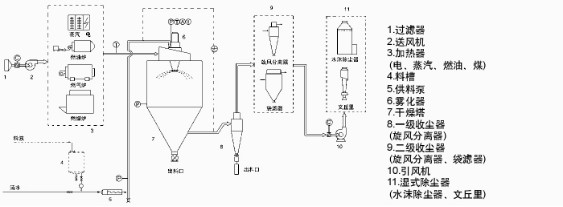
電池材料噴霧干燥設備是將原料用霧化器分散成霧滴,并用熱空氣(或其他氣體)與霧滴直接接觸的方式而獲得粉粒狀產品的一種干燥過程。空氣經過濾和加熱,進入干燥器頂部熱風分配器,熱空氣呈螺旋狀均勻地進入干燥室,料液經塔體頂部的高速離心霧化器,旋轉噴霧成極細微的霧狀液珠,霧滴和熱空氣接觸,混合及流動同時進行傳熱傳質,在極短的時間內可干燥為成品,霧滴及熱空氣的流向有并流,逆流及混合流,接觸方式不同,對干燥塔內的溫度分布,霧點(或顆粒)的運動軌跡,顆粒在干燥塔中的停留時間及產品性質等均有很大影響。
三、 工程原理
電池材料高速離心噴霧干燥機應用于鋰電池磷酸鐵鋰正極材料水溶性液態料的干燥生產,采用高速離心噴霧霧化技術,在實現連續干燥生產的同時,獲得粒度均勻、結構緊密且流動性好的微球形顆粒,在很大程度上,高速離心霧化技術,能有效改善或提高正極材料磷酸鐵鋰的堆積密度,使其單體顆粒可達3~5um和成品含濕量為0.5%的質量要求,應用磁性過濾技術,有效規避在生產過程的鐵離子雜質的摻人,達到材料純凈目的,維護正極材料的導電性能。余熱氣體的循環利用,又能達到節能減排的生產目的,順應國家倡導的節能減排、低碳生產方式的轉變。為維護生產安全,本機采用脈沖除塵冷卻保護技術,在智能化控制操作下,實現冷卻保護安全互鎖。創新技術的綜合應用,為我國新能源鋰電池正極材料的產業生產,提供基礎設備和技術上的支撐,是較為理想的新材料干燥設備。
四、 工程流程

五、 典型用戶
地區 | 公司 | 設備型號 |
天津 | 天津斯特蘭能源科技有限公司 | LPG-300 |
長沙 | 長沙維邦能源材料有限公司 | LPG-300 |
廣州 | 廣州興利泰電源材料有限公司 | LPG-300 |
湖南 | 湖南瑞翔新材料有限公司 | LPG-300 |
湖南 | 湖南大華新能源有限公司 | LPG-300 |
江西 | 江西博能新材料有限公司 | LPG-300 |
山西 | 山西海泰電子材料有限公司 | LPG-300 |
